Для длительного хранения рекомендуется хранить его на полке на высоте 3 см над землей при влажности ниже 65% и температуре около 20°С. Кроме того, место хранения должно быть защищено от прямых солнечных лучей и контакта с холодными стенами.
Установка подшипника
Меры предосторожности перед установкой
1. Подготовка подшипников
Поскольку подшипники защищены от ржавчины и упакованы, не открывайте упаковку до момента установки. Кроме того, антикоррозийное масло, нанесенное на подшипник, обладает хорошими смазывающими свойствами.Для подшипников общего назначения или подшипников, заполненных смазкой, его можно использовать непосредственно без очистки. Однако для подшипников инструментов или подшипников, используемых для высокоскоростного вращения, используйте чистое чистящее масло, чтобы смыть антикоррозийное масло.В это время подшипники подвержены ржавчине и не могут быть оставлены в течение длительного времени.
2. Осмотр вала и корпуса Очистите вал и корпус, чтобы убедиться в отсутствии царапин или шипов, оставшихся после механической обработки. В корпусе не должно быть абразивного (SiC, Al2O3 и др.) песка, режущего и др. Далее проверяют соответствие размера, формы и качества обработки вала и корпуса чертежам.

Как показано на рис. 1 и рис. 2, измерьте диаметр вала и отверстие в корпусе в месте разреза. Также тщательно проверьте окружные размеры вала и корпуса и перпендикулярность буртиков. Перед установкой нанесите покрытие на каждую сопрягаемую поверхность вала и корпуса, прошедшую проверку
Машинное масло.
Способ установки подшипника
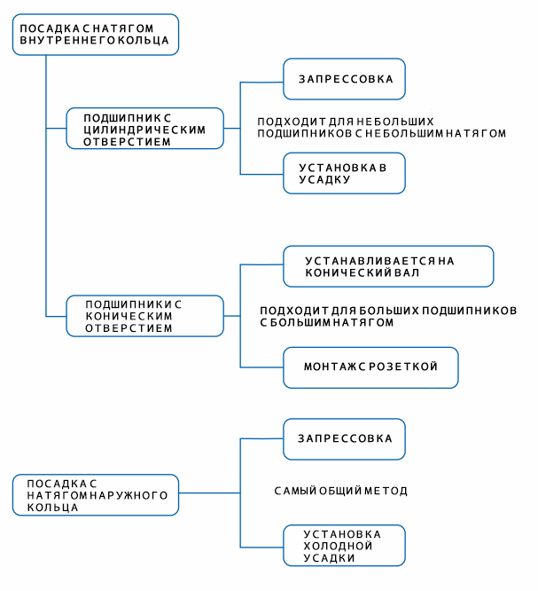
Способ монтажа подшипника различается в зависимости от типа подшипника и условий установки. Поскольку вал обычно вращается, внутреннее кольцо и наружное кольцо могут использовать посадку с натягом и посадку с зазором соответственно, а когда внешнее кольцо вращается, наружное кольцо использует посадку с натягом.
Методы установки подшипников при посадке с натягом можно в основном разделить на следующие типы, как показано в следующей таблице:

Холодная усадка: метод установки подшипника после его охлаждения сухим льдом или чем-то подобным. В это время на подшипнике будет конденсироваться влага из воздуха, поэтому необходимо принять соответствующие меры по защите от ржавчины.